jnh官网

国网推荐厂家 | 服务热线:

jnh官网电气培训课之110kV变电站基础知识

一、110kV变电站在电网的重要性


电能的应用是通过“发电”→“输电”→“变电”→“配电”→“用电”等五个环节“平衡完成的”,目前由于电能还不能大量直接储存,因此电能从“发”到“用”的应用又是“平衡且同步完成的”。变电站在电能的应用环节中起着承上启下的重要作用。110kV变电站都是直接对用户的,起着区域供电保障的重任。


二、110kV变电站上电源的发展

1、早期的110kV变电站上电源大多都出自于某一座220kV变电站的110kV不同母线,为“同方向双电源”。优点是接线简单,电源互投简便、投资少;缺点是同一方向(大部分是“同塔幷架”或“同走一电缆沟”)双电源,易发生全站停电。

【见图1】单击可放大

图片

2、目前广泛采用的110kV变电站上电源大多为三电源,即:出自于某一座220kV变电站的110kV不同母线“同方向双电源”给站内两条“两边母线”供电;以及出自于另一座220kV变电站的110kV母线“不同方向单电源”给站内一条“中间母线”供电。优点是两个不同方向的220kV变电站给予供电,提高了供电的可靠性;缺点是接线较为复杂,电源自投繁杂、投资大。

【见图2】单击可放大

图片

3、目前尝试使用的110kV变电站上电源,部分为链式接线电源(相当于四个电源),即:出自于某两座220kV变电站的110kV不同母线“同方向双电源”分别接于两座110kV站内两条母线上“给两条母线”供电,两座110kV站内两条110kV母线分别出线与对端站“链接”,其开关均一路“合着”,另一路“热备用”。优点是两个不同方向的220kV变电站给予两座110kV站供电(相互“链接”),大大提高了供电的可靠性;还可以通过该两座110kV变电站给220kV变电站提供紧急的110kV 侧“反带电源”。缺点是只能用于单母线或双母线接线的站且“链接”线路装设保护,110kV母线需要配备保护投资大;电源互投、自投繁琐、投资大;操作复杂。

【见图3】单击可放大

图片


三、110kV变电站的接线方式

1、早期的110kV变电站的接线方式,电源侧大多为“内桥接线”方式(多为→某一座220kV变电站的110kV不同母线,“同方向双电源”供电←配合此种接线),安装两台变压器,10kV侧为单母线分段接线方式。优点是接线简单;操作方便;自投方式简单;两台变压器电源侧只需3台开关;其电源侧母线不用单独配置保护(在变压器差动保护范围之内);投资少。缺点是由于每条母线只能带一台变压器,限制了所带10kV负荷的发展;当一台变压器有工作时,需要站内“一半”停电,当“另一半”运行设备故障时易发生全站停电。

【见图4】单击可放大

图片

2、为了增加变电站的容量,提高供电的可靠性,中期的110kV变电站的接线方式,电源侧大多为“扩大内桥接线(简称‘扩大桥’)”方式(多为→某一座220kV变电站的110kV不同母线“同方向双电源”给站内两条“两边母线”供电;以及出自于另一座220kV变电站的110kV母线“不同方向单电源”给站内一条“中间母线”供电←配合此种接线)安装三台变压器,10kV侧为单母线分段接线方式(期中中间的变压器10kV侧宜为A段、B段)。优点是增加了所带10kV负荷的出线路;中间的变压器10kV侧采用A段、B段接线,可使10kV侧负荷出线路更多些,当其停电时负荷可由另外两台变压器“分带”;缺点是操作较复杂;自投方式繁杂、投资较大。

【见图5】单击可放大

图片

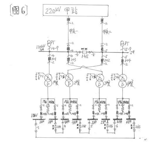
3、随着城市的膨胀,土地越发的紧缺,加之用电量的剧增,急需再次增加变电站的容量,以及提高供电的可靠性。目前的110kV变电站的接线方式,电源侧大多为单母分段线接线;4台变压器两两分别接于不同母线(其中中间两台交叉接于上电源);


10kV侧均采用 A段、B段接线八段母线通过4台母联成环的“环形接线”供电。优点是10kV侧采用A段、B段“环形接线”,增加了所带10kV负荷的出线路;中间的两台变压器110kV侧交叉接于上电源,当110kV一条母线停电时,不影响10kV侧八段母线上的负荷,大大提高了供电的可靠性。缺点是110kV母线需要配备保护;设备一次性投资大;操作较复杂。

【见图6】单击可放大

图片


四、110kV变电站的站用变接线特点

1、早期的110kV变电站为了节省资金,其站用变与消弧线圈“结合”使用。站用变即为消弧线圈的“接地变”,其中性点安装一个“快速刀开关”,实现消弧线圈的投入与退出;站用变的0.4kV侧用于低压交流站用电系统。为了与单独的站用变、接地变的区分,此种使用方式的站用变间接地变,统称为“消所”(即:×#消所)。

【见图7】单击可放大

图片

2、110kV变电站的×#消所,大多是变压器与消弧线圈分别安装在不同的固定遮拦内。这主要是便于消弧线圈“单独”停电工作时,“×#消所”的0.4kV侧可不“陪停”,相关低压交流站用电可继续运行。同理,“×#消所”的0.4kV侧“开关以下”低压交流系统停电工作时,消弧线圈也仍可运行。


3、由于早期110kV变电站的0.4kV侧站用电系统负荷较小,因此未装设低压开关,其0.4kV侧的4#母线、5#母线上分别采用“低压总刀开关”作为与1#站用变或2#站用变电源的倒换供电。“刀开关”是自带消弧罩(消弧隔栅)的刀闸,可以拉合正常的负荷电流。


4、“低压总刀开关”有三个位置,即向上位置、中间位置、向下位置;其0.4kV站用电系统4#母线所接之“1#低压总刀开关”的向上位置为“合于1#站用变”(1#站用变带0.4kV4#母线负荷运行),向下位置为“合于2#站用变”(2#站用变带0.4kV4#母线负荷运行)


中间位置是0.4kV4#母线负荷停电;其0.4kV站用电系统5#母线所接之“2#低压总刀开关”的向上位置为“合于2#站用变”(2#站用变带0.4kV5#母线负荷运行),向下位置为“合于1#站用变”(1#站用变带0.4kV5#母线负荷运行)


中间位置是0.4kV5#母线负荷停电;由于其特殊的接线方式,1#站用变与2#站用变0.4kV侧的主回路不可能“并列”,但其0.4kV负荷的几个“交流环路”应当防止将1#站用变与2#站用变0.4kV侧“并列”。

【见图8】单击可放大

图片

5、由于站用变的0.4kV侧与0.4kV的母线之间靠低压电缆连接,且“低压总刀开关”无过流保护功能,故在站用变的0.4kV侧出口处安装了有过流保护功能的“站用变二次开关”;


该开关既能保护站用变的0.4kV侧出口低压电缆,又能保护0.4kV的母线,兼做0.4kV母线负荷开关的“后备保护”;但因该“站用变二次开关”灭弧时有电弧从上部“窜出之现象”,故应装有“隔弧板”


鉴于有些“隔弧板”已损坏(有些未装“隔弧板”),若带电操作时极易发生站用变的0.4kV侧“出口短路”故障,造成人身伤害。因此该“站用变二次开关”一般不宜操作,若必须操作时,尽量避免在带电的情况下实施。


本文来自:『   网络   』版权归原作者所有,如有侵权请联系jnh官网删除。

产品咨询及购买                                     
专业的销售工程师会给您周全、贴心的技术解答和选型指导。     
电  话: / 87575258
24小时销售咨询:(微信同号)
邮  箱:
传  真:

微信扫一扫快速报价                                  
友情链接: 绝缘电阻测试仪无线高压核相仪直流电阻测试仪三相钳形相位伏安表     武汉jnh官网电气有限公司是生产电力检测设备,电力试验设备,电力检测仪器,电力测试仪器的厂家!
销售选型热线
SALES SELECTION HOTINE
                                 
武汉jnh官网电气有限公司    地  址:武汉东湖开发区光谷大道62号光谷关南福星工业园  网  址:fengshangongche.com  邮  编:430075        
登录
登录
其他账号登录:
我的资料
留言
回到顶部
金年会 金年会 金年会 金年会 金年会 千亿球友会 千亿球友会 千亿球友会